
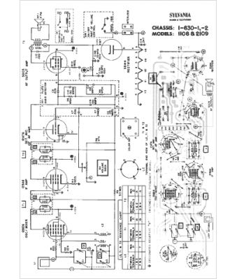
Marque :
Sylvania
Modèle :
1-630-2
Type appareil :
récepteur à tubes
Année :
1959
Pays d'origine :
États-Unis
