
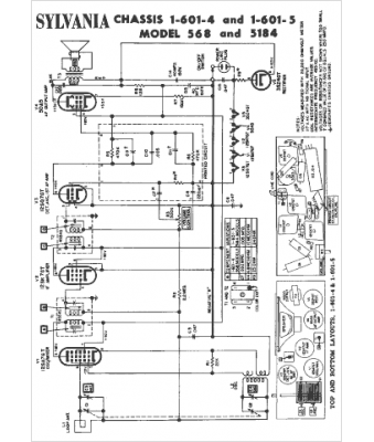
Marque :
Sylvania
Modèle :
1-601-4
Type appareil :
récepteur à tubes
Année :
1954
Pays d'origine :
États-Unis
