
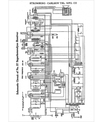
Marque :
Stromberg-Carlson
Modèle :
27
Type appareil :
récepteur à tubes
Année :
1931
Pays d'origine :
États-Unis
