
Marque :
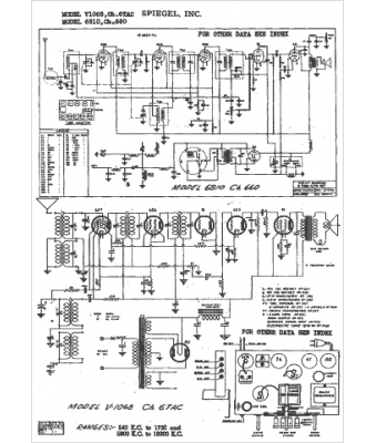
Spiegel
Modèle :
6810
Type appareil :
récepteur à tubes
Année :
1942
Pays d'origine :
États-Unis
