
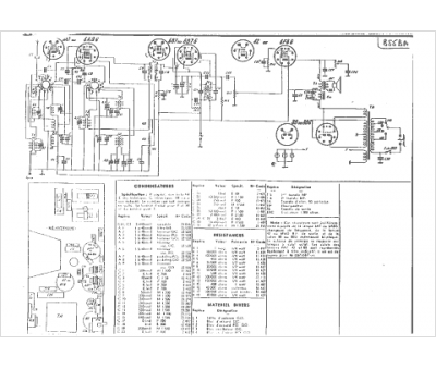
Marque :
Sonora
Modèle :
SR 8
Type appareil :
récepteur à tubes
Année :
1938
Pays d'origine :
France, États-Unis
