
Marque :
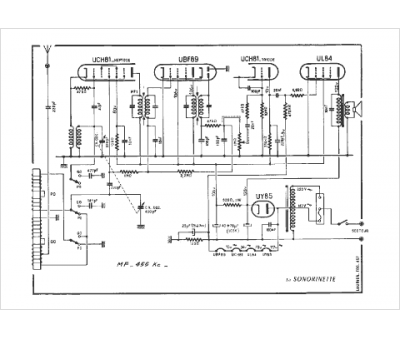
Sonora
Modèle :
Sonorinette
Type appareil :
récepteur à tubes
Pays d'origine :
France, États-Unis
