
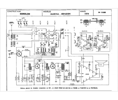
Marque :
Sonolor
Modèle :
Marina espadon
Type appareil :
récepteur à tubes
Année :
1974
Pays d'origine :
France
