
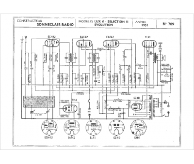
Marque :
Sonneclair
Modèle :
Lux 6
Type appareil :
récepteur à tubes
Année :
1951
Pays d'origine :
France
