
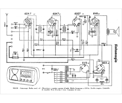
Marque :
Sintomagic
Modèle :
N 2
Type appareil :
récepteur à tubes
Pays d'origine :
Italie
