
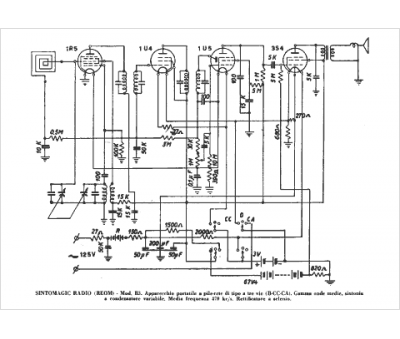
Marque :
Sintomagic
Modèle :
B 3
Type appareil :
récepteur à tubes
Pays d'origine :
Italie
