
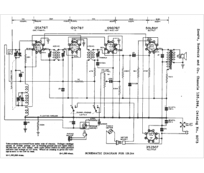
Marque :
Silvertone
Modèle :
9073
Type appareil :
récepteur à tubes
Année :
1950
Pays d'origine :
États-Unis
