
Marque :
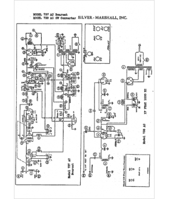
Silver-Marshall
Modèle :
737
Type appareil :
récepteur à tubes
Année :
1932
Pays d'origine :
États-Unis
