
Marque :
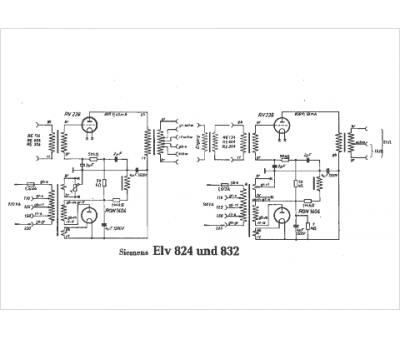
Siemens
Modèle :
ELV 824
Type appareil :
récepteur à tubes
Pays d'origine :
Allemagne, Autriche
