
Marque :
Siemens-Albis
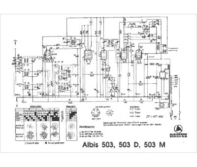
Modèle :
503 M
Type appareil :
récepteur à tubes
Pays d'origine :
Suisse
