
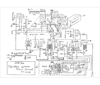
Marque :
SFB
Modèle :
PVP8 auto
Type appareil :
récepteur à tubes
Pays d'origine :
France
