
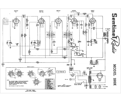
Marque :
Sentinel
Modèle :
N292K
Type appareil :
récepteur à tubes
Année :
1947
Pays d'origine :
États-Unis
