
Marque :
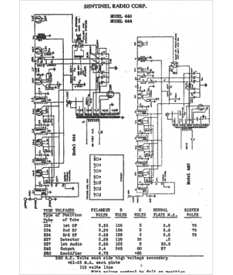
Sentinel
Modèle :
440
Type appareil :
récepteur à tubes
Année :
1930
Pays d'origine :
États-Unis
