
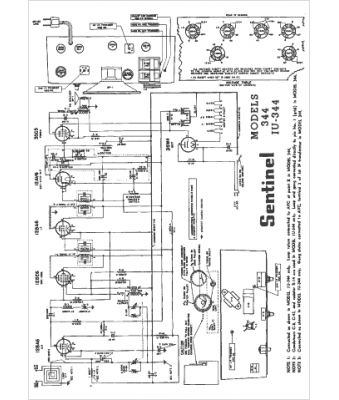
Marque :
Sentinel
Modèle :
1U-344
Type appareil :
récepteur à tubes
Année :
1953
Pays d'origine :
États-Unis
