
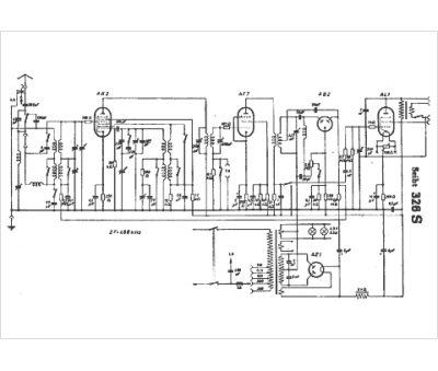
Marque :
Seibt
Modèle :
326 S
Type appareil :
récepteur à tubes
Pays d'origine :
Allemagne
