
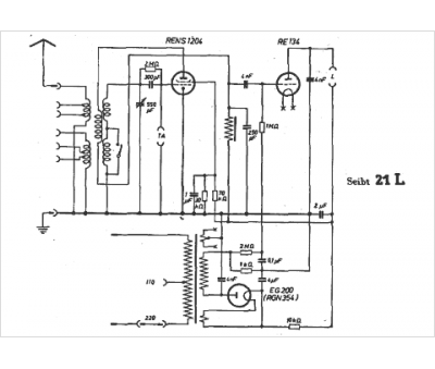
Marque :
Seibt
Modèle :
21 L
Type appareil :
récepteur à tubes
Pays d'origine :
Allemagne
