
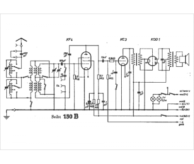
Marque :
Seibt
Modèle :
150 b
Type appareil :
récepteur à tubes
Année :
1936
Pays d'origine :
Allemagne
