
Marque :
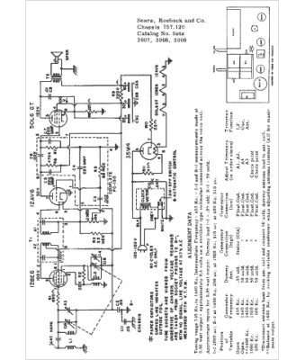
Sears Roebuck
Modèle :
757.120
Type appareil :
récepteur à tubes
Année :
1954
Pays d'origine :
États-Unis
