
Marque :
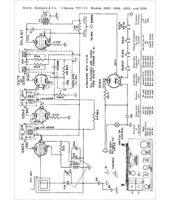
Sears Roebuck
Modèle :
2004
Type appareil :
récepteur à tubes
Année :
1953
Pays d'origine :
États-Unis
