
Marque :
Schuchardt
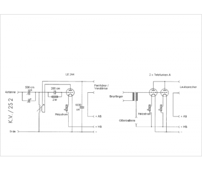
Modèle :
KV 2S2
Type appareil :
récepteur à tubes
Pays d'origine :
Allemagne
