
Marque :
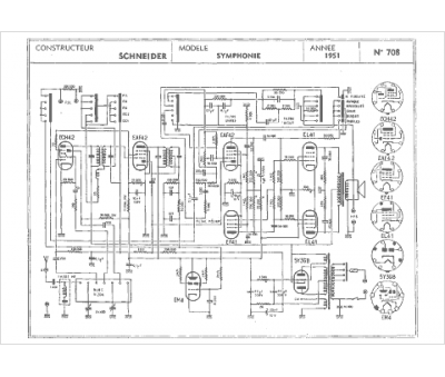
Schneider
Modèle :
Symphonie 51
Type appareil :
récepteur à tubes
Année :
1951
Pays d'origine :
France, Allemagne
