
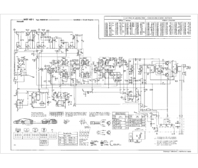
Marque :
Schaub
Modèle :
Weekend T40L
Type appareil :
récepteur à transistors
Pays d'origine :
Allemagne
