
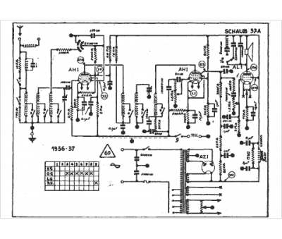
Marque :
Schaub Lorenz
Modèle :
37 a
Type appareil :
récepteur à tubes
Année :
1936
