
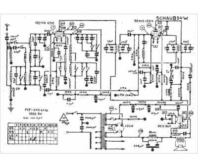
Marque :
Schaub Lorenz
Modèle :
34 w
Type appareil :
récepteur à tubes
Année :
1933
