
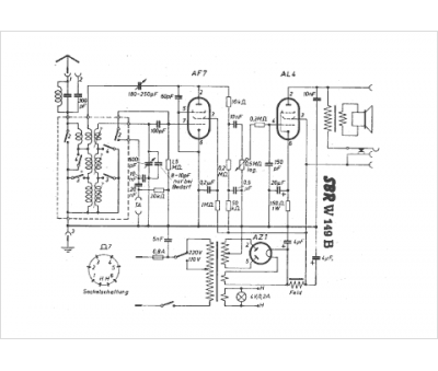
Marque :
SBR
Modèle :
W 149 B
Type appareil :
récepteur à tubes
Pays d'origine :
Belgique, Hongrie
