
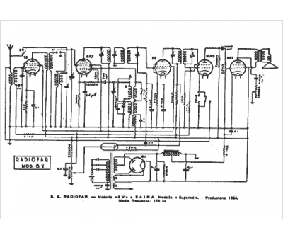
Marque :
SAIRA
Modèle :
Supersei
Type appareil :
récepteur à tubes
Pays d'origine :
Italie
