
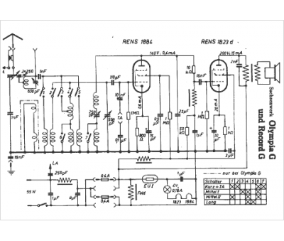
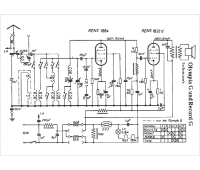
Marque :
Sachsenwerk
Modèle :
Record G
Type appareil :
récepteur à tubes
Pays d'origine :
Allemagne
