
Marque :
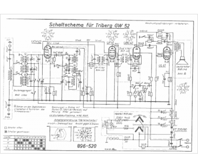
Saba
Modèle :
Triberg GW52
Type appareil :
récepteur à tubes
Pays d'origine :
Allemagne
