
Marque :
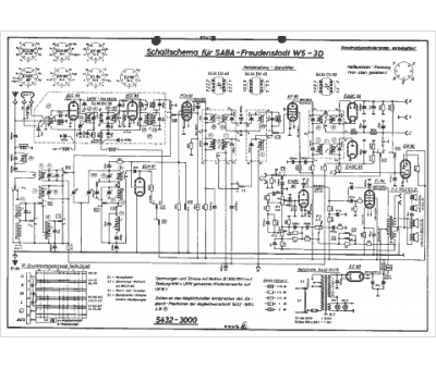
Saba
Modèle :
Freudenstadt w5 - 3d
Type appareil :
récepteur à tubes
Pays d'origine :
Allemagne
