
Marque :
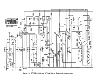
Saba
Modèle :
448 GWT
Type appareil :
récepteur à tubes
Pays d'origine :
Allemagne
