
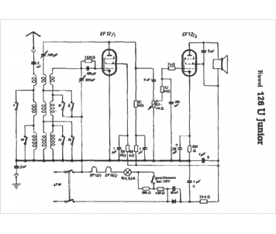
Marque :
Ruwel
Modèle :
Junior 126 U
Type appareil :
récepteur à tubes
Pays d'origine :
Allemagne
