
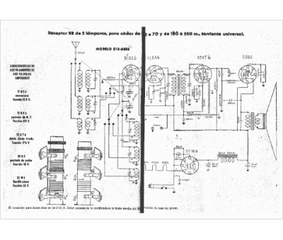
Marque :
RR
Modèle :
513-6BE6
Type appareil :
récepteur à tubes
Pays d'origine :
Espagne
