
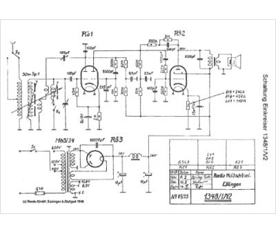
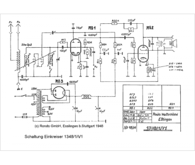
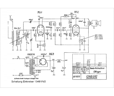
Marque :
Rondo
Modèle :
1348 1-V2
Type appareil :
récepteur à tubes
Pays d'origine :
Allemagne
