
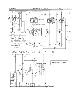
Marque :
Roberts
Modèle :
RT 8
Type appareil :
récepteur à tubes
Pays d'origine :
Grande-Bretagne
