
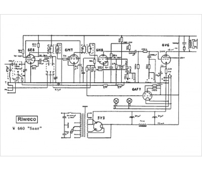
Marque :
Riweco
Modèle :
Saar W 660
Type appareil :
récepteur à tubes
Pays d'origine :
Allemagne
