
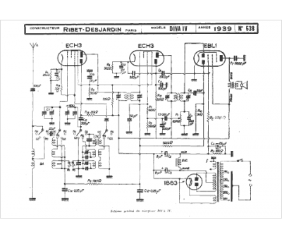
Marque :
Ribet & Desjardins
Modèle :
Diva 4
Type appareil :
récepteur à tubes
Année :
1939
