
Marque :
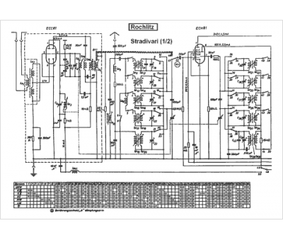
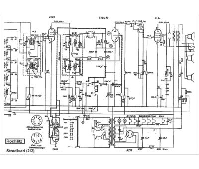
RFT Stern-Radio Rochlitz VEB
Modèle :
Stradivari 2
Type appareil :
récepteur à tubes
Pays d'origine :
Allemagne
