
Marque :
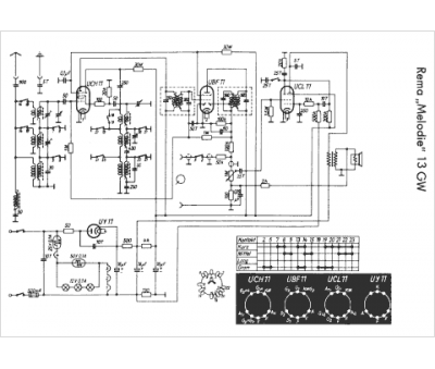
Rema
Modèle :
13 GW Melodie
Type appareil :
récepteur à tubes
Pays d'origine :
Allemagne
