
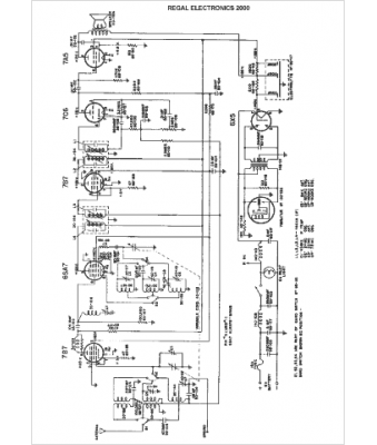
Marque :
Regal Electronics
Modèle :
2000
Type appareil :
récepteur à tubes
Année :
1950
Pays d'origine :
États-Unis
