
Marque :
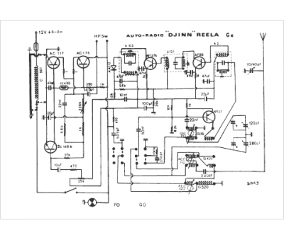
Reela
Modèle :
Djinn Ge 6 V SAR 3
Type appareil :
récepteur à tubes
Pays d'origine :
France
