
Marque :
Reela
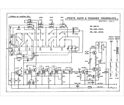
Modèle :
Bandol 12 V
Type appareil :
récepteur à tubes
Pays d'origine :
France
