
Marque :
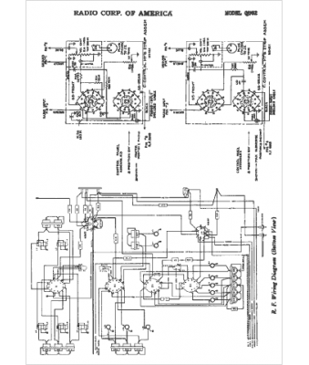
RCA
Modèle :
QU62
Type appareil :
récepteur à tubes
Année :
1948
Pays d'origine :
États-Unis
