
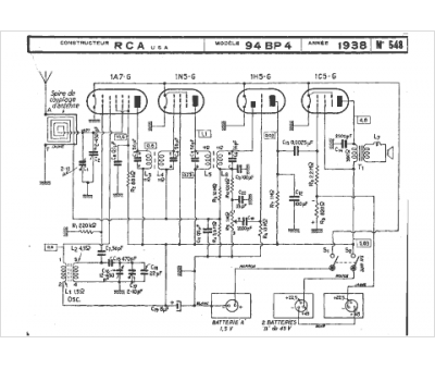
Marque :
RCA
Modèle :
94 BP 4
Type appareil :
récepteur à tubes
Année :
1935
Pays d'origine :
États-Unis
