
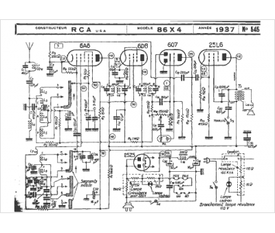
Marque :
RCA
Modèle :
86 X 4
Type appareil :
récepteur à tubes
Année :
1937
Pays d'origine :
États-Unis
