
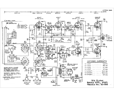
Marque :
RCA
Modèle :
67AV1
Type appareil :
récepteur à tubes
Année :
1947
Pays d'origine :
États-Unis
