
Marque :
Raymond
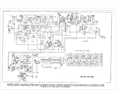
Modèle :
FM 2241
Type appareil :
récepteur à tubes
Pays d'origine :
Grande-Bretagne, Italie
